征途国际

上海征途国际电力

继电器制造商
电力继电器研发与生产的企业

咨询服务热线139-6888-3630
继电器选型
征途国际> 技术文章>时间继电器>SS-50型时间继电器

联系征途国际

  • SS-52时间继电器
  • 文章类别:SS-50型时间继电器
  • 文章概述
  • 型号:SS-52静态时间继电器。
    安装方式:嵌入式板后接线、凸出式板后接线、凸出式板前接线、导轨式安装。
    触点形式:2独立整定转换延时,1转换瞬动。
    额定电压: DC/AC220V、110V、48V。
    壳体形式:A11H、A11Q板前或板后接线可选。
  • 产品分类

    询价留言

    概述
    SS-52时间继电器适用于电力系统继电保护、控制回路或工业控制中作为延时控制元件之用。SS-52采用静态集成电路,具有精度高、动作准确、可靠性高等特点。
    SS-52原理图

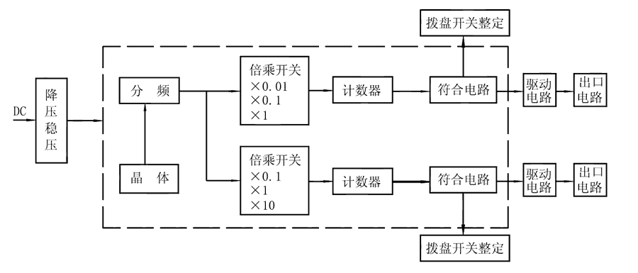
    SS-52时间继电器由COMS集成电路构成逻辑电路,用晶振经分频计数,由二位数字拨盘整定延时值,为方便地扩大延时范围,由倍乘开关将延时值×0.1、×1、×10,且继电器具有两路独立的延时回路,可分别整定。接通继电器电源,晶体振荡器产生标准时基信号,经分频后按整定要求输入计数器,当计数值达到拨盘开关置数时,符合输出,驱动出口中间继电器,完成延时功能。且继电器还具有发光指示,在延时过程中以0.5Hz频率闪亮,当延时结束时持续闪亮。

    SS-52工作原理图

    接线图
    SS-52内部接线图
    主要特点

    SS-52阻燃壳体

    SS-52静态集成电路

    SS-52端子排接线

    SS-52导轨条安装

    SS-52安装结构
    外形尺寸

    *主题:

    称呼:

    邮箱:

    公司:

    *电话:

    传真:

    备注:

    *验证码: