征途国际

上海征途国际电力

继电器制造商
电力继电器研发与生产的企业

咨询服务热线139-6888-3630
继电器选型
征途国际> 技术文章>时间继电器>BS-30型时间继电器

联系征途国际

  • BS-32时间继电器
  • 文章类别:BS-30型时间继电器
  • 文章概述
  • 产品型号:BS-32
    整定时间:5~20M
    额定电压:220V、110V、48V、24V

  • 产品分类

    询价留言

    概述
    BS-32时间继电器采用静态集成电路,作为辅助元件用于各种保护和自动控制的回路中,使被控制的元件得到可调的动作延时。具有精度高、功耗小、动作时间准确、整定直观方便、范围宽等特点,是替代电磁型时间继电器的理想产品。
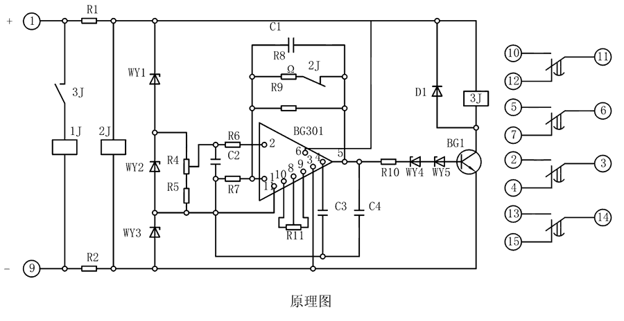
    原理图

    BS-32继电器由集成电路、电阻、电容及小型中间继电器等元件组成。当继电器加入额定电压时,2J经降压电阻R1、R2得到电压而动作,使其动断触点打开,此时电容C1开始积分。为了实现理想的积分,需要采取措施使电容两端电压随着时间的增长而增高,并使充电电流维持恒定,为此在集成电路的反馈回路接一个电容器C。

    BS-32工作原理图

    整定参数表
    型号 整定时间 电源类型
    BS-31 3~10M AC/DC:48V、110V、220V
    BS-32 5~20M
    BS-33 6~30M
    BS-34 1.5~5M
    BS-32调试方法
    整定时间:将电位器R4调到较大值,继电器的时间应最短,再将R4调到较小值,校验实际动作时间,必要时可用改变R11的办法满足这一要求。
    主要特点

    BS-32阻燃壳体

    BS-32静态集成电路

    BS-32端子排接线

    BS-32导轨条安装

    导轨安装结构
    BS-32导轨安装结构外形尺寸
    凸出固定式安装结构
    BS-32凸出固定式安装结构
    凸出插拔式安装结构
    BS-32凸出插拔式安装结构
    嵌入插拔式安装结构
    BS-32嵌入插拔式安装结构

    *主题:

    称呼:

    邮箱:

    公司:

    *电话:

    传真:

    备注:

    *验证码: